
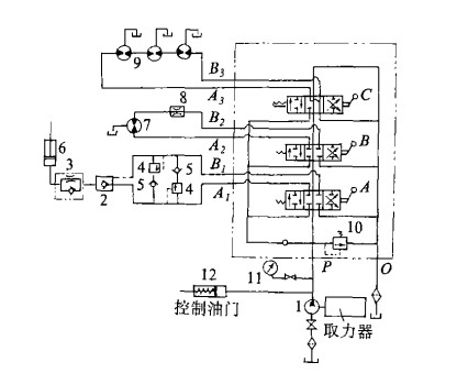
散装饲料运输车工作时,操纵控制制阀A,使活动搅龙升降。此时:
进油路:液压泵1供油→进油口P,A1→液控单向阀2→单向阀3,进入单作用液压缸6→搅经提升。
回油路:液压泵1供油→进口P,B1→打开液控单向阀2,此时单作用液压缸下腔的油在重力作用下,经单向阀3上的节流孔→液控单向阀2上的开启孔→A1进入回油腔O→流回油箱。
此回路中:溢流阀4控制制支路油压,且起缓冲作用。单向阀5避免反相回油。单向阀3避免搅龙销紧在任何位置。
操纵控制阀B,可使活动搅龙卸料方位左右回转。此时:
正转油路:液压泵1供油→进油口P,A2→液压马达7→固定节流孔8→经B2 动量守恒定律主回油腔O→流回油箱。
逆转油路:液压泵1供油→进油口P,B2→固定节流孔8→液压马达7→经A2进入回油腔O→流回油箱。
此回路中:固定节流孔8,控制进入液压马达的油量,从而达到控制液压马达的转速。多余油经溢流阀10流回油箱。
操纵控制阀C,可使搅龙工作─卸料。
此时:
正转油路:液压泵1供油→进油口P,A3→液压马达9→经B3进入回油腔O→流回油箱。
此回路中:3个液压马在串联使用,以保证工作时3个卸料搅龙同步回转。液压泵的供油量可以通过控制发动机油门的大小来控制。
系统中主油路的压力,由溢流阀10来调定,通过压力表11检视。工作时,发动机油门大小是根据外载荷的变化,通过调节阀杆口自动调定。
提升机构:
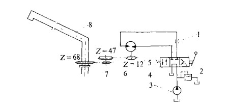
每当饲料车卸料时,首先要将卸料活动搅龙提升一定高度,使卸料口对准贮料塔的入口,其提升仰角0度至60度的范围内变化,不同贮料塔,提升听高度也不同,为完成这提升动作,在结构设计采用了单作用式液缸,其控制油路见图5

1、换向阀 2、溢流阀,3、液控单向阀 4、卸料搅龙、5、单作用液压缸 6、单向节流阀 7、溢流阀
从图中可以看出:为了使卸料活动搅龙能在任意工作位置上停留而不产生位移,在液压缸的进回油路中串接液控单向阀3使液压缸活塞在行程的任何位置锁紧,满足使用上的要求。
当卸料结束,活动搅龙回位时,为防止搅龙下降出现超速现象,必须建立足够的北压以平衡活动搅龙重力,由于搅龙下降时负荷稳定,在油路中采用了单赂节流阀6来平衡活动搅龙重力,其了流孔径为直径0.8mm,这时搅龙出料口下落速度为0.3 m/s,在实际使用中达到满意效果,此外,在提升油路中溢流阀2控制进入液压缸的供油压力,并使多余的压力油通过溢流阀流回油箱。当提升油路压力调定在6MPa时,出料口提升束祺为0.2m/s,此值在实际应用
时便于控制搅龙卸料口与贮料塔入口对接,手动换向阀1用来使液压缸提升或回位,溢流阀7调定的压力(MPa)只是为了打开液控单赂阀使液压缸回油,放回卸料搅龙,这样可以节省动力,降低从溢流阀回油发热现象。
回转机构
为了使卸料活动搅龙能围绕垂直搅龙作正负180度回转,以适应不同方位卸料,采用液压马达、链轮,链条驱动,代替传统的蜗蜗杆机构,安装,维修方便,回转机构传动及油路控制如图6所示。

1、节流阀 2、溢流阀 3、液压泵 4、换向阀 5、液压马达 6、链轮 7、链条 8、卸料搅龙
由于驱动卸料活动搅龙回转地(正转或么转),其扭矩是恒定的,因此从液压马达5回转的油路中看出,马达进油压力同溢流阀2来控制,转速帽节流阀1控制供油量来实现,而换向阀4用来变换马在宾正反向。
当卸料活动搅龙回转时,由于其臂较长(5.4m),其回转油路又是直接用手动换向阀控制,无减速制动装置,考虑到回转惯性,其转速不宜过高,当节流阀孔径为1.5mm,油路进油压力控制在10MPa时,其卸料活动搅龙出料口线速度为0.7-1.0m/s,使用效果较满意。
实际上,当卸料活动搅龙作正反向回转时,其线速度是稍有差异的,这主要是因为节流阀安装位置在油路上是变化的。从图6可以卸出,卸料活动搅龙正转时,为进 油节流调速,反转时,为回油节流调速。这样,当回转方赂为进油节流时,节流孔在马达的进油侧,回油路中没有北压,使马达转动突出。但是,卸料活动搅龙对回转运动精度并无要求,且此回路在使用中满足了回转作业的要求。


鄂公网安备 42130202001504号